常用传感器设置
常用的传感器及其调理电路输出一般有电压和电荷两种,本文将根据其不同的输出类型分别阐述其测量流程和关键参数的设置方法。
电压型
电压型是十分常见的信号类型,通过电压的变化表示被测物理量的数值变化。
在LabGenius中电压信号可以直接采集,输入类型请设置为”直接“,测量过程示意图如下:

电荷型
电荷型以电荷或电流代表传递的信号数值,相比于电压型通常具有更好的抗干扰性能和更高的灵敏度。但是因为DA转换的是电压信号,因此通常需要额外的电荷放大器,将电流信号转换为电压信号。根据是否使用内置电荷放大器,其采集方式可以有两种:
使用内置电荷放大器
部分采集和控制设备支持内置电荷放大器,您可以将电荷/电流型信号直接接入输入端,在输入通道设置中,将数据类型设置为”电荷“,再选择合适的电荷放大倍数,即可以采集电荷/电流信号。其采集流程示意图如下:

使用外置电荷放大器
使用外置电荷放大器时,输入到输入通道的信号为电压信号,因此输入通道类型请设置为”直接“。其测量流程如下:

通道的灵敏度设置中需要您自己计算物理量与电压的转换关系,其计算公式为:
其中为电压下的灵敏度,CS为电荷灵敏度,Amp为电荷放大系数。
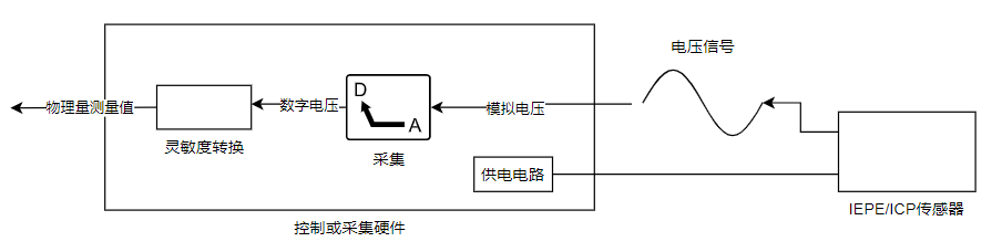
ICP/IEPE型
ICP/IEPE型传感器是内置调理电路的传感器,输出为电压信号。相比于一般的电荷或电压型传感器,可以通过输入通道直接供电,不需要额外的供电电路,使用十分方便。另外由于其调理电路靠近测量前端,因此能够具有更高的抗干扰能力。
使用此类型的传感器需将输入类型设置为"IEPE"。

ICP为PCB的专利名称,其含义与IEPE相同。
TEDS传感器
TEDS为内置存储空间的智能传感器,其内部存储的其灵敏度、序列号、信号、厂家、校准日期等信息,可以显著减少传感器的管理和信息输入工作,加速测量过程。
您可以在输入通道设置中勾选”TEDS“项,并选择"读取TEDS",获取传感器存储的信息。另外通常TEDS传感器也是IEPE传感器,因此需要将输入类型设置为”IEPE“。